Venditor grossus Deodorization biologicum arca

  • Deodorization biologicum arca

Deodorization biologicum arca

Processus flow

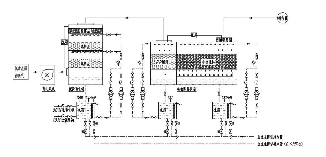
Odoratus gas → ratio collectionis → Pre-lavatio systematis Ratio eliquandi → → ventilabrum centrifuga Ratio → Dimittite
Systema circulationis Humidificatio systematis

Applicationem Areas pro Processibus Odoris Imperium
Praedia pecora;
Cibus processus plantae;
Facultates innocui arbitrio mortuorum animalium;
Plantae chemicae;
Plantarum curatio wastewater;
Cibus officinis et aliis locis vapores mali odoris generant.
Trans- vasta stationes;

Nota: Hic processus imprimis applicandus est ad vapores odorosos compositos compositorum sulphuris continentium (H₂S, SO₂, mercaptans, sulfides, etc.), nitrogenio-compositorum continens (NH₃, trimethylamine, amids, etc.), halogenis earumque derivatis (gas chlorinum, hydrocarbonum halogenatum, etc.)..

Product Description: Explicatio Processus Deodorizationis Biologici Principiorum ac Virtutum Characteres

Coniunctae biologicae scrutinium et deodorizationis deodorizationis unitas tres technologias biologicas integrat: biologicam scrutationem, biologicam decurrentis filtrationem, et filtrationem biologicam. Nova haec deodorization compositio biologicae notae elaborata est per commoda harum trium technicarum biologicarum componendo. Vapores odorati intrant per limbum zonam scrubendi, ubi praeliminarem curationem cum aqua subeunt vel solutiones chemicae scrutinii coactae. Haec zona scrutinii effusio oeconomiae solubilis, pulveris amotionis et humidificationis vaporum odorantium absolvit. Vapores mali odoris remoti tunc procedunt ad zonam filtrationis lecti multi- scenici biofilter. Cum per accumsan colum transeunt, scelerisque a gas phase ad superficiem biofilm transferunt;
a) Sub aqua spargitur actio, vapores mali odoris contactum et intra cinematographicam aquam in materia humida (media biologica).
b) Malodorosa elementa intrantes biofilm degradantur intra sarcinam materialem per absorptionem et compositionem microbialem.
c) Microorganismi attracti mali odoris utantur ut fons energiae ad ulteriorem reproductionem. Hi tres processus simul fiunt, ut totum systema conficiant
emisso signa obvium.

Determinatio Processus Parametri

1. Electio aquae pumps
2. sarcina Height: Proxime 0.8-1.2 m
3. Gas Velocitas
Vestibulum tempus commorationis intra apparatum: 5-25 secundis (porta nostra typice attingit super XX secundis turrim vacuam commorationis tempore)
Velocitas Gas moderata ad 0.2-0.5 m/s. (Vocitas turris gasi est velocitas linearis mixti gasi innixa turri in area crucis sectionis innixa; maximum volumen gasi occurrit in turri basi, ad calculum typice adhibitum.)
Apparatus noster utitur sarcina globosa polymericana organica, D = 50 mm, (voidage) = 0.73.
Effectivum volumen et altitudo materiae biofilli et biofilli computabuntur hac formula:
V = QT / 3600
H = VT / 3600
Ubi:
V = efficax volumen fasciculi iacuit (m³)
Q = Odorous gas flow rate (m³/h)
T = Vacua turris commorationis tempore (s)
H = Altitudo sarcina iacuit (m)
V = Turris vacua velocitatis Gas (m/s)

Commoda euismod Biologicum Odor Control

High Treatment Efficiency and Superior Odor Removal
Filtratio odoris microbialis instrumenti moderationis efficaciter inquinamenta specificas eliminat ut hydrogenii sulfides, ammoniaci et mercaptani methyl, praestantem odorem amotionis tradens cum efficientia 95% excedente.
Odor acerrimus occurrit requisitis environmental imperium per diversas regiones sub quavis temporis vel caeli condiciones.
Provectus et Rationale Deodorization Processus
Processus deodorization provectus et rationalis efficit, ut emissiones finales hominibus et animalibus innocui sint. Haec technologia environmentally amica secundae pollutio non facit.
Microbial Actio
Tantum parva quantitas agentis nutrimenti in operatione initiali requiritur. Microorganismi meliorem actionem conservant per absorbendo nutrimenta ex vaporibus exhauriendis.
Offensus Lond tolerantia
Systema automatice aptat ad apicem concentratione gasi exhauriendum, ut continuam microbialem operationem cum valido incursu tolerantiae onus obtineat. Agitur de notissima pluma et utilitate imbre-microbialis filtrationis deodorizationis instrumenti comparati ad alios modos.
Extensa biologica media resta
Specialiter discursum instrumentorum biologicorum altam specificam superficiei exhibent, formationis et elongationis faciliorem biofilm, corrosioni et biodegradationis resistunt, optimam insulationem scelerisque, plumam porositatem altam, guttam minimam pressuram, et distributionem gas/aquarum efficientem praebent. Vita servitii attingit 8-10 annos.
Simplex operatio, sustentacionem-liberum
Nullas dedicatas requirit personas vel sustentationem exercitationis. Maxime humilis sumptus operationales cum administratione opportuna. Capax continuae 24-horae operationis vel usui intermisso.
Minimal lapsum components ut eximie simplex sustentationem.

Hangzhou Lvran Environmental Protection Group Co, Ltd.

  • 1000+

    Clientes Departmenti Servitii

  • 2000+

    Casus Nationalis Ingeniariae

Hangzhou Lvran Environmental Protection Group Co., Ltd. Est societas completa quae systemata curationis gasorum exhaurientium officia ingeniaria praebet et fabricat apparatum, quae investigationem et progressionem (R&D), officia technica, designum, productionem, institutionem ingeniariam, et officia post-venditionem integrat.

sumus Sina Deodorization biologicum arca provisor et Venditor grossus Deodorization biologicum arca Societas Exportatrix. Grex est negotium nationale technologiae provectae, negotium scientiae et technologiae provinciae Zhejiang, centrum regionale investigationis et progressionis, et unitas crediti aestimata AAA. Grex plus quam triginta patentes exemplorum utilitatis, patentes inventionis multiplices, et iura auctoris programmatum possidet. Grex diuturnam cooperationem in investigatione et evolutione technologica cum universitatibus et institutis investigationis domesticis habet, inter quas "Centrum Investigationis et Evolutionis Innovationis Ambientalis" cum Universitate Scientiae et Technologiae Anhuiensi coniunctim conditum et "Centrum Investigationis et Evolutionis Novae Technologiae Energiae Plasmaticae et Ambientalis" cum Universitate Scientiae et Technologiae Zhejiangensi coniunctim conditum. Grex proprias bases investigationis et progressionis (R&D) et productionis constituit ut cooperationem technologicam profundam perficiat. Grex technologiam fundamentalem curationis gasorum VOC possidet et qualificationem contractus generalis Classis II ad constructionem operum publicorum municipalium, licentiam productionis tutae, qualificationem designi specialis Classis B ad pollutionem environmentalem moderandam in provincia Zhejiang, qualificationem servitii laboris non classificati, et qualificationem contractus professionalis ingeniarii specialis tenet. Grex certificationes systematis administrationis qualitatis internationalis ISO9001, systematis administrationis environmentalis ISO14001, et systematis administrationis salutis et securitatis occupationalis ISO45001 superavit.

Diploma Honoris

Hae honores res gestas nostras egregias illustrant. Clientes productis summae qualitatis conciliavimus et laudes magnas a foro et omnibus societatis partibus servitio excellenti meruimus.

  • Patella-type altae campi electrica basic unitas et reactor pro arcendis lacus per superficiem
  • A fabrica reactionem ad synthesisin methanolum utendi dioxide et aqua et methodo componendi methanolum utendi dioxide et aqua.
  • Sui purgatio electrostatic precipitator
  • Erugo repugnans summus pressura ventilabrum vento directionis moderamine functionem
  • An adjustable auto-emundationem summus capacitas fan
  • Vasificationis catalytic deducta exhauriunt gas prae-curatio systematis imperium
  • Vapor purgans continuum campum electrostatic exhaurit gas purificationis et curationi
  • Humilis temperatus plasma UV photolysis exhaurit systema purificationis gasi instrumentorum
  • Trademark adnotatione certificatorium
Nuntii et Eventus Recentes
Communica tecum
Plura nuntia vide